Gli elettrodomestici semplificano la vita, rendono possibile svolgere le faccende domestiche meglio e molto più rapidamente. Esistono molti tipi di elettrodomestici. Tra questi, i forni a microonde occupano un posto importante.

Il dispositivo e il principio di funzionamento del microonde
Un forno a microonde è un utile dispositivo che consente di ridurre i tempi di cottura ed è anche in grado di svolgere compiti che le normali stufe non sono in grado di gestire: riscaldare il ciboscongelare gli alimenti. Vediamo cos'è questo dispositivo, come funziona e cosa cercare quando si sceglie.
Come funziona il microonde e come funziona
Il funzionamento di un tale forno si basa sulla conversione di campi magnetici a microonde. Questo campo viene convertito in energia termica. Il principio di funzionamento di un forno a microonde è significativamente diverso dalle stufe, in cui il riscaldamento si verifica a causa del riscaldamento della superficie di contatto o dello spazio circostante nella camera (se stiamo parlando di un forno). Al contrario, in un forno a microonde, il riscaldamento si verifica a causa delle microonde. Penetrando nella camera, agiscono sulle molecole d'acqua (che sono contenute in qualsiasi prodotto). Come sapete dal corso di chimica della scuola, la molecola d'acqua è un dipolo. Ha cariche diverse alle estremità: l'idrogeno è positivo e l'ossigeno è negativo. Sotto l'influenza delle onde, i dipoli iniziano a muoversi in modo casuale, sfregandosi l'uno contro l'altro, il che contribuisce al rilascio di calore. A causa di ciò, il cibo viene riscaldato. In questo caso, il riscaldamento avviene molto rapidamente.

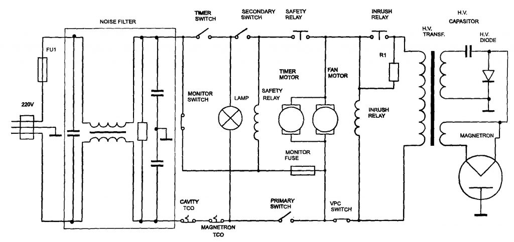
Schema elettrico a microonde
Un dispositivo a microonde (a prescindere dalla marca e dal modello di apparecchiatura, dalle sue caratteristiche) include un magnetron e una guida d'onda - un canale con pareti metalliche che funge da riflettore della radiazione magnetica. Oltre al magnetron, qualsiasi forno ha un fusibile, un condensatore ad alta tensione e un diodo, un trasformatore, un motore elettrico (necessario per ruotare la piastra) e altri nodi. A proposito di quali elementi specifici contiene un determinato modello di tecnologia, lo schema elettrico dirà.
Magnetron è un'unità speciale che genera radiazioni ad onde corte con una frequenza di 2,45 GHz. Nei moderni forni a microonde, la potenza del magnetron può raggiungere 1 kW. Poiché il magnetron è molto caldo durante il funzionamento, viene fornito un ventilatore nella progettazione del forno. Questa unità svolge contemporaneamente 2 funzioni: rimuove il calore dal magnetron e garantisce un'efficace circolazione dell'aria nella camera.
Come scegliere il forno a microonde giusto per la casa
Prima di scegliere un forno a microonde, determinare la posizione. Tutti gli elettrodomestici sono divisi in 2 tipi: indipendenti e integrati. Di norma, i forni a microonde sono installati sul tavolo da taglio della cucina, ma a volte le attrezzature possono essere integrate nel piano di lavoro. Se sei un ammiratore del minimalismo, la seconda opzione lo farà. Nel caso in cui si preferisca un'attrezzatura fissa, decidere il colore e il design. D'accordo, non è molto conveniente quando anche il modello più funzionale e produttivo non si adatta affatto all'interno.
Tuttavia, molti produttori producono lo stesso modello in diversi colori. Il colore universale è bianco.Questa è l'ombra che hanno molte microonde sul mercato. Naturalmente l'assortimento non si limita a questo. Ti piacciono i contrasti? Dai un'occhiata più da vicino ai forni a microonde nei colori nero, rosso o marrone e persino nei colori giallo, arancione o verde della custodia. Insieme a loro, i dispositivi sono prodotti in colori più contenuti: grigio, argento, beige. Quando si sceglie, considerare il design e la combinazione di colori dello spazio circostante. E, naturalmente, quando si sceglie un forno a microonde, prestare attenzione non solo al design, ma anche alle specifiche tecniche.
Volume e dimensioni della camera
Le dimensioni e il volume delle microonde possono essere diversi. Di norma, l'opzione standard che si trova più spesso sul mercato è la seguente:
- altezza - entro 30–35 cm;
- profondità da 40 a 45 cm;
- larghezza circa mezzo metro.
Le dimensioni possono variare a seconda del produttore e del modello specifico, ma il più delle volte rientrano nei limiti sopra indicati.
Per quanto riguarda il volume, qui la scelta deve basarsi sulla frequenza con cui cucinerai e su quante persone. Se hai intenzione di cucinare a piccoli volumi in un forno a microonde o se prevedi di utilizzare l'attrezzatura solo per riscaldare o preparare panini caldi, è sufficiente piccolo forno a microonde con un volume di 13-19 litri. Per una famiglia numerosa, è adatto un forno da 23 litri. E se hai intenzione non solo di scaldare il cibo, ma anche di utilizzare il dispositivo in alternativa a una stufa (ad es. Cucinare primi piatti, cucinare cereali, cuocere la carne, fare la cottura fatta in casa, ecc.) - dare un'occhiata al forno a microonde, 38 litri.
Materiale di superficie interna
La camera del forno a microonde può avere una superficie in acciaio, smaltata o bioceramica. Quest'ultimo è lo sviluppo di LG. Tale rivestimento è anche chiamato antibatterico, è assolutamente liscio. I suoi vantaggi sono l'elevata resistenza, la facilità di pulizia e manutenzione, la resistenza ai graffi, il minor consumo di energia (dovuto al fatto che una tale superficie trattiene più calore, il che significa che l'efficienza è maggiore). Si ritiene che quando si cucina in un forno a microonde con un rivestimento bioceramico, vengono immagazzinate più vitamine e altre sostanze utili rispetto a quando si utilizza un forno a microonde con un diverso tipo di rivestimento. Tra gli svantaggi, notiamo un prezzo troppo alto.
Il vantaggio principale di un rivestimento in acciaio inossidabile è la sua capacità di resistere alle alte temperature. Questo rivestimento è molto resistente e durevole, resistente ai danni meccanici, inoltre può essere pulito con agenti abrasivi. Ma il rivestimento smaltato, nonostante la sua economicità, è considerato il più breve. A causa dell'uso attivo, tale smalto può essere danneggiato dopo alcuni mesi. Naturalmente, fatte salve tutte le regole operative e le raccomandazioni per la cura, il rivestimento smaltato può durare a lungo.
Energia
La velocità di cottura e il consumo di elettricità dipendono dalla potenza delle onde. Le microonde con potenza da 450 a 1650 W sono presentate sul mercato moderno. Ma non pensare che tanto meglio è. Troppa potenza potrebbe non resistere al cablaggio dell'appartamento, soprattutto quando si tratta di vecchie case. A tal fine, i consumatori troppo potenti non dovrebbero essere accesi contemporaneamente: ad esempio un forno a microonde, un ferro da stiro e un aspirapolvere insieme a uno scaldabagno elettrico. Non è sempre necessario utilizzare la massima potenza per cucinare. Può e dovrebbe essere regolato. Quindi, una grande potenza (circa 900 W) è adatta per il riscaldamento e la cottura rapidi, una potenza di 550–700 W fornisce un riscaldamento lento (fornito dalle ricette per alcuni piatti) e una potenza di 150–300 W è adatta per lo scongelamento.
Normale, grigliato o convezione: quale è meglio?
Non esiste una risposta unica a questa domanda. Se è necessario un forno a microonde solo per il riscaldamento e si eseguiranno tutte le operazioni di cottura di base utilizzando un forno e una stufa, non è necessario pagare un extra per la funzione di convezione e per la griglia.Se ti piacciono gli esperimenti culinari, spesso intendi cucinare in un forno a microonde: è meglio scegliere un modello con funzionalità avanzate.
Se vuoi cuocere torte, casseruole e altri dolci con la tecnologia a microonde, dai un'occhiata ai forni con funzione di convezione. Questa funzione garantisce riscaldamento e distribuzione uniforme dell'aria su tutta la superficie della camera. Funziona in questo modo: un riscaldatore installato nella camera produce riscaldamento, l'aria riscaldata viene uniformemente dispersa nella camera da un ventilatore. In questo caso, la temperatura nel microonde può essere di 200 gradi o superiore.

Forno a microonde con grill e convezione
Di recente, la soluzione più popolare tra le casalinghe: forni a microonde con convezione e grill. Possono cucinare in 5 modi diversi:
- Radiazione a microonde;
- convezione;
- convezione a microonde allo stesso tempo;
- microonde e grill;
- convezione e griglia.
Un forno a microonde del genere apre la strada alla creatività e alla creazione di nuovi capolavori culinari. Tuttavia, ci sono molte ricette già pronte che i produttori condividono, completando i loro modelli con un ricettario separato.
Tipo di controllo
Il controllo a microonde può essere touch, meccanico o pulsante. I modelli più semplici utilizzano il controllo meccanico: due manopole rotonde, una delle quali è un regolatore di potenza, l'altra imposta il tempo di lavorazione degli alimenti (timer). Naturalmente, la facilità di gestione e il basso costo sono un vantaggio, ma tali modelli non impostano l'effetto al secondo, ma l'effetto al minuto. La differenza in pochi minuti è significativa.
Le microonde a pulsante sono un'opzione più moderna. Di norma, sono dotati di un display su cui viene visualizzato l'orario. Tali modelli hanno la possibilità di programmare una modalità particolare. Nei modelli più "avanzati", sono predefinite molte modalità: ad esempio "scongelamento", "pollo alla griglia", "patatine fritte", "stufato di carne" e altri. Il numero di ricette programmate in diversi modelli può variare.
Touch control - in effetti, lo stesso pulsante, con l'unica differenza che i pulsanti stessi non sono visibili - il pannello è liscio. Oltre alla praticità e al design moderno, un aspetto positivo dell'uso dei modelli touch è la facilità di pulizia. D'altra parte, i forni a controllo tattile vengono venduti a un prezzo molto più elevato e i loro elementi spesso si bruciano a causa delle differenze nella rete.
Funzioni aggiuntive
In alcuni modelli, è possibile implementare modalità microonde aggiuntive:

Forno a microonde con tostapane
- Fornitura di vapore: contribuisce a una cottura più rapida, previene l'essiccamento eccessivo dei cibi cotti.
- Ventilazione della camera di lavoro: consente di rimuovere gli odori sgradevoli dalla fornace.
- Bilance elettroniche: pesano i prodotti caricati nel forno a microonde, il che è molto utile per alcune casalinghe.
- La doppia funzione di radiazione aumenta la produttività del forno e contribuisce a un riscaldamento più uniforme.
- Piatto croccante: ti consente di friggere il cibo come in una padella.

Piatto Croccante
Panoramica dei migliori modelli di microonde dei principali produttori
Tutti conoscono le microonde con una griglia, che consente di ottenere piatti con una deliziosa crosta dorata. Ma LG è andata oltre sviluppando una linea di forni Black Solar Dom usando un riscaldatore alogeno. Il riscaldatore emette luce, che nelle sue caratteristiche è vicina alla radiazione solare. Grazie al riuscito tandem di microonde e luce, i piatti vengono preparati molto più velocemente: in soli 300 secondi, un forno del genere può riscaldarsi fino a una temperatura di 320 ° C! Tutto ciò ti consente di cucinare i piatti in pochi secondi.

LG Black Solar Dom
Tutti sanno che è vietato bollire le uova nel forno a microonde. E se lo volessi davvero? Utilizzare il modello Wavedom MC-8483NL proposto dallo stesso produttore sudcoreano. Nella configurazione per questo modello c'è una piastra speciale con una cupola. A causa della speciale cupola, le onde non penetrano sotto il guscio.Naturalmente, le uova strapazzate non sono l'unico piatto che può essere cucinato in questo forno. Per aiutare i proprietari di elettrodomestici, i produttori hanno creato un programma speciale "Cuoco russo", che comprende 16 piatti della cucina russa.

Forno a microonde Daewoo
E gli amanti della pizza e dei pancake fatti in casa dovrebbero dare un'occhiata più da vicino ai prodotti Daewoo. Per riscaldare la pizza surgelata o per preparare prodotti da forno fatti in casa, i designer hanno fornito uno scompartimento speciale di seguito. E in questi forni a microonde puoi cucinare 2 piatti contemporaneamente, risparmiando tempo. Un'altra caratteristica: la tavola rotante ruota sia attorno al suo asse che sul piano orizzontale, garantendo un riscaldamento più uniforme. Nei modelli con sistema 3D Power, il prodotto utilizza non 2, ma tre elementi riscaldanti. Si trovano sopra, sotto e lateralmente.

Microonde affilate
I fan della cucina russa spesso optano per il forno a microonde Sharp. In esso, puoi cuocere i pancake, cucinare e friggere patate, cosce di pollo. Per fare questo, ci sono 2 griglie: nella parte superiore - quarzo, sotto - infrarossi. Il numero di programmi dipende dal modello specifico, in alcuni dispositivi potrebbero esserci fino a 27.

Samsung microonde
Anche i forni Samsung con la funzione "ricetta preferita" sono molto interessanti. Questo programma si rivolge a coloro che cucinano il cibo secondo una ricetta unica. Anche se la ricetta di cottura prevede un ripetuto cambiamento di potenza, è possibile effettuare le impostazioni necessarie in anticipo e fare altre cose senza distrazioni e senza controllare il processo, il che è molto conveniente.

Stufa Hyundai
I forni a microonde Hyundai offrono ugualmente grandi opportunità per i cuochi. Qui puoi trovare tutte le funzioni moderne: la possibilità di utilizzare entrambe le modalità grill e microonde, la funzione di scongelamento avanzata, ecc.
Come usare e prendersi cura del forno a microonde

Usa gli utensili giusti per il microonde
Gli utensili da forno a microonde sono soggetti a requisiti speciali. Non dovrebbe avere bordi in oro: una tale vernice contiene metallo, che a sua volta è un conduttore, a causa del quale la fornace scintilla. Per lo stesso motivo, non utilizzare utensili di metallo. Per cucinare sono adatti piatti in vetro, porcellana, ceramica. Inoltre, per grigliare e convezione deve anche essere refrattario.

Cura a microonde
La cura del forno a microonde consiste nella pulizia periodica delle superfici esterne ed interne. Dopo ogni cottura, pulire la fotocamera con un panno morbido e umido, quindi con un panno asciutto. Una piastra rotante viene lavata in acqua calda. Prima di rimetterlo a posto, è necessario pulirlo accuratamente con un panno asciutto. Non accendere una stufa sporca. Ciò può causare la combustione della placca di mica.
Ricorda che non puoi lavare il microonde con tutte le sostanze. Utilizzare solo quelli progettati per microonde o, in casi estremi, detersivo per piatti. Il forno può essere pulito solo quando la rete è scollegata. Non usare spazzole. Se è necessario rimuovere i residui secchi, procedere come segue: mettere una tazza d'acqua al centro del tavolo di lavoro e scaldarla a bassa potenza per 10-15 minuti. Puoi aggiungere un po 'di acido citrico all'acqua. Ciò contribuirà a eliminare gli odori sgradevoli nella camera.
Perché il microonde non funziona e come risolverlo
Magnetron scintilla nel forno a microonde - come controllare e sostituire
Odore dal microonde: come pulire con prodotti collaudati
Tutto sulla griglia a microonde: cos'è e come utilizzare la funzione
Quanti chilowatt consuma un forno a microonde 

